Rated best support and customer service 24 years

Franklin 5HP 230V Standard Control Box

Questions? Call us: 866-960-9621

Standard Control Boxes 1/3HP Thru 10HP

<< Back

Franklin 5HP 230V Standard Control Box
Franklin 5HP 230V Standard Control Box

SKU: 2013

Price Includes Ground Shipping > $623.70
Quantity:
IN STOCK
Express Orders "Phone Only"
Factory Fresh Warranty

Questions? 866-960-9621

 IN STOCK!

NOTE: If you have a device in the upper left hand corner of your control box, you may have a deluxe control box. View Franklin Electric Deluxe Control Boxes 2HP - 15HP.

Features

Franklin 5HP 230V Standard Control Box

  • Type: CONTROL BOX, STANDARD
  • HP: 5
  • Volts: 230
  • HZ: 60
  • Model No: 2821138110

Technical Data

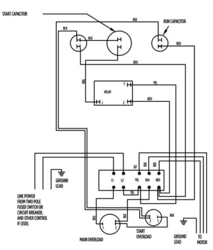
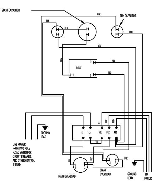
5HP Standard Control Box Wiring Diagram

5HP Standard Control Box - 282 113 8110 - Wiring Diagram

Control Box Parts

Franklin Standard Control Box Parts Breakdown

Franklin Electric Control Boxes Are In Stock and Ship FREE!

Product Reviews Write A Review

Comments

No reviews yet, be the first to review this product!

Product Q & A


Related Items
Franklin 1/2HP 115V QD Control Box
Franklin 1/2HP 115V QD Control Box

Price Includes Ground Shipping > $151.20

View Details
Franklin 1/2HP 230V QD Control Box
Franklin 1/2HP 230V QD Control Box

Price Includes Ground Shipping > $151.20

View Details